AlimeAnlitmateAonrlietmateonretatore

230/12230/12230/12

VDCVDCVDC

SondSaondSaonda

MandMaatandMaatandata

TermToesrtmaTtoesrdtmaitosdtaito di

sicurseizczuarseizczuarezza

SondSaondSaonda

L L N L NEstNerEnsaterEnsaterna

PT10P0T010P0T01000

miscmelaistcrimecleaistcriecleatrice

24V 2-40V-12-04V0V-1-0V0-10V

-

+-

+-

+

T

T

T

ConsCeonnssoCeonCnsosonesnCesononssoCeonnssoenso

richieriscthaierisctrhaiciehsietraiscthaieriscthaiesta

radiarnatdeiarnadtdeiuamndtieduifmicd.ieduifmic.idific.

L

L

L

L

L

L

N

N

N

N

N

N

CaldCaialdCaialdaia

circucitiorcmuciitsiorcmeuliaitsotcomelaistcoelato circucitiorcduicirteiortctduoiirteottdoiretto

N

L

N

L

N

L

StagSiotnaegSiotnaegione

ImpiaImntpoiaImntpoianto

GrupGporuFpGrpigoruoFprirpfiegoroFrirfiegrorifero

opomopaomodipcaoamdloiprceaadloircealore

PomPpaomPpaompa

PomPpaomPpaompa

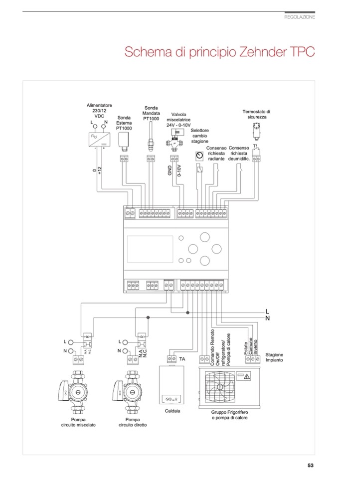
Schema di principio Zehnder TPC

ValvoVlalvoVlalvola

PT10P0T010P0T01000

SeletStoerletStoerlettore

cambciaombciaombio

stagisotnaegisotnaegione

TA TA TA

REGOLAZIONE

N

.

A

.

N

.

C

.

N

.

A

.

0

N

.

C

.

N

.

A

.

N

.

C

.

N

.

A

.

N

.

C

.

N

.

A

.

N

.

C

.

N

.

A

.

N

.

C

.

C

o

m

a

n

d

o

R

e

m

o

t

o

O

n

/

O

f

f

C

o

m

a

n

d

o

R

e

m

o

t

o

r

e

f

r

i

g

e

r

a

t

o

r

e

/

O

n

/

O

f

f

P

o

m

p

a

d

i

c

a

l

o

r

e

C

o

m

a

n

d

o

R

e

m

o

t

o

r

e

f

r

i

g

e

r

a

t

o

r

e

/

O

n

/

O

f

f

P

o

m

p

a

d

i

c

a

l

o

r

e

r

e

f

r

i

g

e

r

a

t

o

r

e

/

E

s

t

a

t

e

P

o

m

p

a

d

i

c

a

l

o

r

e

C

o

m

u

n

e

E

I

n

s

v

t

e

a

r

t

n

e

o

C

o

m

u

n

e

E

I

n

s

v

t

e

a

r

t

n

e

o

C

o

m

u

n

e

I

n

v

e

r

n

o

+

1

2

0

+

1

2

0

+

1

2

0

-

1

0

V

0

G

-

1

N

0

D

V

0

G

-

1

N

0

D

V

G

N

D

53